酸洗法清洗板式换热器
发布时间:2011/6/4 0:00:00 来源:WINDSCAPE 2098

1反冲———酸洗法的系统构成

  换热器运行一段时间后,换热面上会积起水垢,污泥、油污之类的覆盖物垢层,有时还由换热面与流体的相互作用,发生腐蚀而引起覆盖物垢层。所有的这些覆盖垢层都表现为附加的热阻,使传热系数减少,换热器性能下降。因此,换热器的定期清洗是非常必要的。

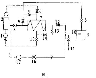
  众所周知,换热器的清洗方法一般分为机械清洗法和化学清洗法两种。对于板式换热器来说,前者主要是将换热器解体,利用人工方法逐片去掉换热面上的垢层,然后重新组装。此方法只能在换热器完全脱离换热系统时采用,不但费时、费力,而且重新组装时,对换热器的夹紧尺寸要求较高,不易掌握;同时,换热片间的封闭垫片易损坏,对设备的维护,保养不利。现介绍一种化学清洗方法:反冲———酸洗法。反冲———酸洗法的系统原理图见图1。                      


  该方法不但可以使换热器在不脱离换热系统时得到清洗,免去解体的麻烦,而且方法简单,省时省力,周期短,见效快,大大地降低了劳动强度。图中:(1)一次循环泵;(2)热水锅炉;(3)换热器冷进阀门;(4)二次酸洗出口门;(5)一次酸洗出口门;(6)换热器热进阀门;(7)板式换热器;(8)酸洗回水阀门;(9)耐酸槽;(10)酸洗泵;(11)泄放管阀门;(12)换热器冷出阀门;(13)二次酸洗入口阀门;(14)一次酸洗入口阀门;(15)换热器热出阀门;(16)热用户;(17)二次循环泵。图中实践部分即是整个酸洗系统。它由一个酸洗槽(9),一个酸洗泵(10)及其配套管路、阀门组成。反冲洗法,就是利用高压水所产生的压头,对换热面上的垢层进行反向冲击,使之脱离换热器片,从而排出循环系统。酸洗法就是利用酸液的浸泡、循环来清洁换热面,排除污垢,提高换热效果的方法。

  2反冲———酸洗法的操作步序

  多年的实践证明:板式换热器的二次水流程,即冷进、冷出流程一侧较易结垢,且垢层较厚,因此,我们以二次水流程的“反冲———酸洗法”为例,着重探讨。具体操作过程如下:反冲洗时,首先关闭板式换热器的冷进阀门(3)和冷出阀门(12),同时打开泄放管阀门(11),当放净板式换热器(7)中的所有二次水后,再开启冷出阀门(12),使二次水在换热器内部形成局部逆向流动,利用其产生的压头来冲击附着在换热面上的垢层使较松散的,附着力不强的垢层脱离换热面,从而排出循环系统。在进行反冲洗时我们应该注意:反冲的时间不宜过长,每次冲洗的遍数不宜过多.一股以每次1分钟单,无须对温度和密度进行复杂的数学校正,只要根据实测温度θf,θr查表求得cpf,cpr,ρf,ρr等四个常数,代入公式(1)即可。显然,温度测量精度越高,数据表所占的存储空间就越大,实验说明,若实测温度最小单位为0.1℃,采用这种查表算法可以满足精度的要求。而且,当温度变化范围为10~110℃,则所建数据表应以0.1℃为温度间隔,存储大约1000组数据,MSP430片内的存储空间就足够使用。并且,对于实测温度,采用线性插值法,通过与其距离最近的点计算相应的焓值,从而得出该时刻消耗的热量,从而保证测量精度。

  3传感器的选用

  (1)温度传感器

  本设计选用符合IEC-751标准的薄膜铂电阻。这种热电阻在O℃时的电阻值为1000欧,而且在O℃-150℃范围内,其阻值与温度之间呈现良好的线性关系,其电阻值的变化率为3.850Ω/℃。这种特性,使得测温的算法大大简化,测温精度得到了保证。实际使用中,为了保证所测温差的准确,需根据零位阻值及温度系数特性配对使用Pt1000。

  (2)流量传感器

  流量传感器选用涡轮式流量计。涡轮式流量计精度高,一般可达到0.2%~0.5%,而且线性良好。当载热流体穿过涡轮时,磁电转换装置把涡轮转数转换成电脉冲。累计脉冲数量和累积流量成正比。测量时,将来自流量计的脉冲信号经脉冲整形电路后,成为具有一定幅度的矩形波信号,然后将其作为中断信号送入微控制器,累计流量并计算热量消耗。

  4结语

  采用MSP430单片机设计的供暖热量表具有超低功耗的特点。当不进行温度采集时,CPU处于低功耗模式LMP3。如果Vcc=3V,时钟为32768Hz,该模式下的工作电流只有2uA。而且外围元件少,电路结构简洁,有利于紧缩设计。计算过程的查表补偿算法保证了计量精度。M-Bus接口可实现与远程抄表收费系统的通信。


                                                                                                                                                   来源:生意社